Компания Энерго-План
Вы находитесь: Главная / Продукция / Комплектные трансформаторные подстанции / Тупикового типа (киосковые КТП-ТВ(ТК))

КТП-ТВв-630/10(6)/0,4

Комплектная трансформаторная подстанция киоскового типа (КТПК)

Мощностью от 25 до 1000 кВА

Общие сведения

Комплектная трансформаторная подстанция киосковая типа КТПК мощностью 25-1000 кВА представляет собой одно(двух)трансформаторную подстанцию наружной установки и служит для приема электрической энергии трехфазного переменного тока частотой 50 Гц напряжением 6 или 10 кВ, преобразования ее в электроэнергию напряжением 0,4 кВ и энергоснабжения ею отдельных населенных пунктов и промышленных объектов.

Расшифровка условного обозначения КТПК

Комплектная трансформаторная подстанция киоскового типа

КТПК

Схема подключения на стороне ВН

Т (тупиковая)

Высоковольтный ввод/Низковольтный вывод: В- воздушный, К- кабельный

В/В, В/К

Мощность силового трансформатора, кВ·А

630

Номинальное напряжение трансформатора на стороне ВН, кВ

6/10

Номинальное напряжение трансформатора на стороне НН, кВ

0,4

Климатическое исполнение и категория размещения по ГОСТ 15150-69

У1, УХЛ1

 

Технические характеристики

Наименование параметра

Значение параметра

Тип* и мощность силового трансформатора, кВ·А

ТМ25, ТМ40, ТМ63,ТМ100, ТМ160, ТМ250, ТМ400, ТМ630, ТМ1000

Номинальное напряжение (линейное) на стороне высокого напряжения (стороне ВН), кВ

6; 10

Номинальное напряжение на стороне НН, кВ

0,4

Ток электродинамической стойкости на стороне ВН, кА

51

Ток термической стойкости на стороне ВН, кА

20

Количество отходящих линий, не более**

5

Габаритные размеры, не более, мм

1960х2100х2300

По виду оболочек и степени защиты по ГОСТ 14254-80

IP23

Масса, не более, кг

1000

* - Допускается замена трансформаторов типа ТМ на трансформаторы с аналогичными техническими параметрами типа ТМГ.

** -По заказу потребителя количество отходящих кабельных линий с автоматическими выключателями может быть увеличено до 10.

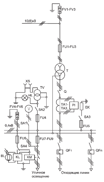
Перечень аппаратуры КТП ТВ

Обозначение на схеме

Наименование

Кол-во

1

FV1-FV3

Разрядник вентильный 10(6)кВ*

3

2

FV4-FV6

Разрядник вентильный 0,4кВ*

3

3

FU1-FU3

Предохранитель ПКТ 10(6)кВ

3

4

Q

Разъединитель 0,4 кВ

1

5

FU4-FU6

Предохранитель 10 А

3

6

FU7-FU9

Предохранитель 16 А

3

7

TA1-TA3

Трансформатор тока

3

8

SA1-SA4

Выключатель 380В/16А

2

9

SA2-SA3

Переключатель 380В/10А

2

10

PI

Счетчик активной энергии

1

11

EK

Резистор подогрева 1OOW

2

12

BL, KL

Фотореле

1

13

KM

Пускатель магнитный ПМ

1

14

HL

Патрон потолочный Е27

1

15

V

Вольтметр 0-500В

1

16

XS

Розетка штепсельная 36В

1

17

TV

Трансформатор понижающий 220/36В

1

18

QF1-QFn

Выключатель автоматический (или рубильник с предохранителями)

до 5

19

T

Силовой трансформатор**

1

* - На кабельные подстанции разрядники устанавливаются по заказу потребителя.

** - Силовой трансформатор в комплекте поставки не предусматривается, поставляется по заказу потребителя.Нормальная работа КТПК обеспечивается в следующих условиях:

·                     высота установки над уровнем моря не более 1000 м;

 ·                     температура окружающего воздуха, соответствующая исполнению У категории размещения I - от минус 40 до плюс 40°С по ГОСТ 15150-69 и ГОСТ 15543. I-89;

 ·                     окружающая среда – промышленная атмосфера типа П по ГОСТ 15150-69, не взрывоопасная, не содержащая химически активных газов и паров в концентрациях, снижающих параметры КТПК в недопустимых пределах;

·                     скорость ветра до 36 м/с (скоростной напор ветра до 800 Па) при отсутствии гололеда;

·                     скорость ветра до 15 м/с (скоростной напор ветра до 146 Па) при гололеде с толщиной льда до 20 мм.  КТПК не предназначены для:

·                     работы в условиях тряски, вибрации и ударов;

·                     ввода питания со стороны низкого напряжения;

 ·                     установки во взрывоопасных и пожароопасных зонах по ПУЭ и специальных средах по ГОСТ 24682-81.

 КТПК соответствует требованиям пожарной безопасности по ГОСТ12.1.004-91.

Требования безопасности по ГОСТ 12.2.007.0-75 и ГОСТ 12.2.007.4-75.

Заполнить заявкуПосмотреть в прайс-листе
КТП-ТВв-630/10(6)/0,4

чертёж

Общий вид и габаритные размеры
схема

Принципиальная схема
офис: г.Екатеринбург, ул.Походная д.81, оф.4 (Схема проезда) тел: (343) 222-07-70 (многоканальный)