КТП -ТВ-160/10(6)/0,4Комплектная трансформаторная подстанция киоскового типа (КТПК)Мощностью от 25 до 1000 кВА Общие сведения Комплектная трансформаторная подстанция киосковая типа КТП мощностью 25-1000 кВА представляет собой одно(двух)трансформаторную подстанцию наружной установки и служит для приема электрической энергии трехфазного переменного тока частотой 50 Гц напряжением 6 или 10 кВ, преобразования ее в электроэнергию напряжением 0,4 кВ и энергоснабжения ею отдельных населенных пунктов и промышленных объектов.
Технические характеристики
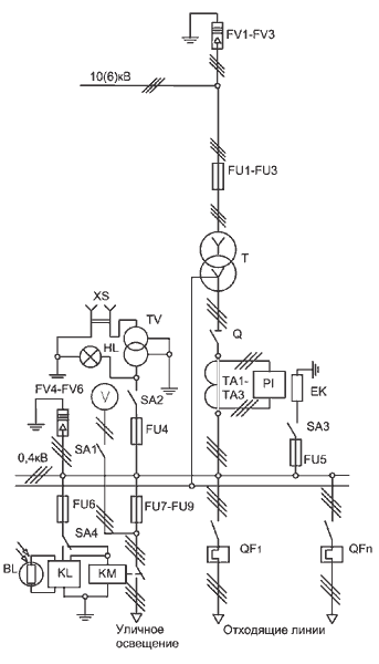
* - Допускается замена трансформаторов типа ТМ на трансформаторы с аналогичными техническими параметрами типа ТМГ. ** -По заказу потребителя количество отходящих кабельных линий с автоматическими выключателями может быть увеличено до 10. Перечень аппаратуры КТП ТВ
* - На кабельные подстанции разрядники устанавливаются по заказу потребителя. ** - Силовой трансформатор в комплекте поставки не предусматривается, поставляется по заказу потребителя.Нормальная работа КТП обеспечивается в следующих условиях: · высота установки над уровнем моря не более 1000 м; · температура окружающего воздуха, соответствующая исполнению У категории размещения I - от минус 40 до плюс 40°С по ГОСТ 15150-69 и ГОСТ 15543. I-89; · окружающая среда – промышленная атмосфера типа П по ГОСТ 15150-69, не взрывоопасная, не содержащая химически активных газов и паров в концентрациях, снижающих параметры КТП в недопустимых пределах; · скорость ветра до 36 м/с (скоростной напор ветра до 800 Па) при отсутствии гололеда; · скорость ветра до 15 м/с (скоростной напор ветра до 146 Па) при гололеде с толщиной льда до 20 мм. КТП не предназначены для: · работы в условиях тряски, вибрации и ударов; · ввода питания со стороны низкого напряжения; · установки во взрывоопасных и пожароопасных зонах по ПУЭ и специальных средах по ГОСТ 24682-81. КТП соответствует требованиям пожарной безопасности по ГОСТ12.1.004-91. Требования безопасности по ГОСТ 12.2.007.0-75 и ГОСТ 12.2.007.4-75. | |||||||||||||||||||||||||||||||||||||||||||||||||||||||||||||||||||||||||||||||||||||||||||||||||||||||||||||||||||||